Gestão de Projetos

Baixa Tensão

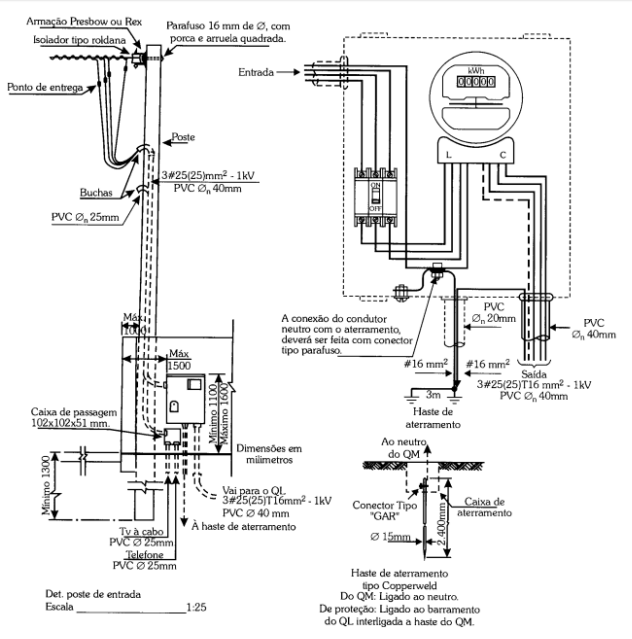
Elaboração de projetos de sistemas elétricos em baixa tensão:
  • Projetos de Iluminação;
  • Projetos de tomadas e pontos de força;
  • Projetos de SPDA e Aterramento;
  • Projetos de cabeamento estruturado;
  • Projetos de sistema de telefonia;
  • Projetos de circuito fechado de TV;
  • Projetos de painéis de força e comando;
  • Projetos de iluminação de rodovias e ferrovias;
  • Projetos de sistemas elétricos em atmosferas explosivas;
  • Sistema de Eficiência Energética.

Média Tensão

Elaboração de Projetos Executivos de entradas de energia até 34,5kV:
  • Cabines e Cubículos Elétricos;
  • Postos de Transformação;
  • Sistemas de Geração Própria – Geradores em regime de emergência e em horário de ponta;
  • Redes de Distribuição Urbanas e Rurais;
  • Aumento de cargas para Insdútria
  • Aprovação de projetos junto a todas as concessionárias de energia do Brasil;
  • Sistema de Eficiência Energética.
​​

Alta Tensão

Elaboração de Projetos Básicos e Projetos Executivos de subestações de distribuição e transmissão até 500kV.
  • Projetos Elétricos;
  • Projetos Eletromecânicos;
  • Sistema de Eficiência Energética.

Contato

Matriz
Rua Galiléia, 742
São Paulo, SP 02530-000
Responsável Técnico
Jorge Luiz Sodré Corrêa
Engenheiro Eletricista
Engenheiro em Segurança do Trabalho
Orçamento
Fone: (11) 3858-8843
(11) 94748-4880
E-MAIL:contato@jlengenharia.com


Informações
Para qualquer informação, dúvida ou comentário, mande um whatsapp Ou preencha o fomulário:

Regiões onde atendemos Gestão de Projetos:

  • Aclimação
  • Bela Vista
  • Bom Retiro
  • Brás
  • Cambuci
  • Centro
  • Consolação
  • Higienópolis
  • Glicério
  • Liberdade
  • Luz
  • Pari
  • República
  • Santa Cecília
  • Santa Efigênia
  • Vila Buarque